加快构建清洁低碳、安全高效的能源体系,是我国能源革命的主攻方向。 近年来,贵州省积极响应国家“双碳”目标,全力推进能源结构转型,通过改革创新,正逐步摆脱对传统煤电的依赖,转向天然气、光伏、风电等清洁能源,构建起安全高效、绿色低碳的能源体系。这一转变不仅提升了能源供给能力,也为全国能源革命提供了“贵州样本”。 此外,贵州省不断优化煤炭开发布局,项目化、清单化实施煤矿“六个一批”分类处置,产能产量
>>矸石山治理俯视图。/摄 能源既是经济社会发展的动力源泉,也是生态文明建设的主战场。 近年来,贵州省能源局牢牢守好发展和生态两条底线,以“生态优先、绿色发展”为导向,大力推进“富矿精开”,深入推进能源革命,加快构建现代能源体系,实现能源高质量发展与生态环境高水平保护协同推进,服务美丽贵州建设,为谱写中国式现代化贵州篇章贡献能源力量。 能源发展向绿 加快构建清洁低碳安全高效
>>关岭光伏电站。 (贵州能源集团供图) 晨曦微露,贵州省安顺市关 岭自治县逶迤连绵的山脊上,鳞 次栉比的光伏板在朝阳下光彩熠 熠,宛如一片涌动的银色海洋铺 展在天地之间。 这座百万千瓦级光伏电站一、二期项目已于2024年实现全容量并网发电,目前三期工程正紧锣密鼓推进,全力冲刺并网发电目标。项目全部建成后,年平均发电量可达13亿千瓦时,预计年均减少二氧化碳排放量约118万吨、二
>>乌撒至奢香第二回500千伏线路工程施工现场。/摄 作为西南综合能源基地,今天的贵州正主动抢抓新能源发展风口,实现了由传统“水火互济”向“火水风光储”多能互补的电源结构转变。从2011年第一个风电项目并网发电、2015年第一个光伏项目建成,到2020年3月新能源装机容量突破1000万千瓦,再到目前统调装机容量达到3158万千瓦,占全省总装机的 39.5% ,超过火电成为贵州电网
>>贵州电网公司工作人员走进遵义市桐梓县夜郎镇贵香茗欣茶业有限公司,开展用电检查与安全用电宣传活动。何宇/提 八月的贵州,山峦叠翠,清 溪潺潺 2025年,是“绿水青山就是金山银山”理念提出20周年。二十载春秋,这一理念如春风化雨,让贵州从生态“洼地”到满眼皆“绿”,绿色成为经济社会发展最亮丽的底色 作为助力“双碳”目标实现的排头兵,南方电网贵州电网公司坚持生态优先、绿色发展
>>国家电投贵州金元织金“上大压小”异地改建项目升压站。熊文友/摄 乌蒙山脉深处,橘红色的“W”型火焰在火电厂锅炉中尽情燃烧,曾经“难燃烧、难稳燃、难燃尽”的无烟煤正化作汨汨电流输送出去。 2025年8月6日零时,国家电投贵州金元织金“上大压小”异地改建项目 2×660MW (简称“织金项目”)1号火电机组顺利通过168小时满负荷试运行,标志着该机组正式具备投入商业运营的条件。
>>加强对黄果树旅游景区供电线路巡视。陈娟/摄 2025年7月28日清晨,梵净山薄雾笼罩、凉风习习,景区入口处百余辆全电动接驳巴士列队排开,接送一波又一波的游客巴士司机李赢说:“2025年暑期前,供电部门在景区新建了20个快充充电桩,充电速度比之前快了3倍,游客乘车入园不再大排长龙。 入夏以来,当全国多地开启高温“炙烤”模式时,贵州以凉爽天气成为热门避暑旅游目的地。有“山地公园
>>工作人员正在操作智能化设备。(黔金煤矿供图) >>智能化综采工作面。 (黔金煤矿供图) 2025年8月9日,贵州豫能黔金煤矿首块智能化综采工作面 -21503综采工作面通过贵州省能源局及专家组验收,标志着该矿智能化矿山建设迈上新的台阶。 据悉,21503智能化综采工作面回采长度680米,平均煤厚2.6米,可采储量27万吨,选用上海天地MG400/925-AWD
摘要:随着全球能源结构加速向清洁能源转型,风电、光伏等新能源装机规模快速增长,电力系统复杂性显著提升,与此同时,社会对供电可靠性、电能质量的要求日益提高,传统电力工程建设模式已难以满足需求。电力自动化技术凭借智能化、高效化优势,成为推动电力工程建设变革升级的核心力量本文聚焦电力自动化技术在电力工程建设中的应用,深入剖析其在能源并网控制、智能配电等关键环节的技术细节,研究证明,电力自动化技术可以提升电网稳定性与供电效率,助力新能源并网消纳,推动电力工程向智能化、高效化发展。
m mmm摘要:鉴于工业电机能耗居高不下、运转效率欠佳的问题,本文提出基于PLC设计节能控制系统的相关方案,该系统采用模块组合式结构,以PLC充当整个控制系统的核心,把变频器控制、实时参数的收集汇总和HMI交互集成,搭建起“感知-管控-施行-回馈”的闭环节能管控体系。从硬件角度做到了规范式接线、信号阻断以及通讯配置相关事宜;在软件层面,采用PID(比例一积分一 微分)算法完成了精细的速度调整与能耗识别工作,以实测数据对比甄析,系统于相异工况下均展现出明显的节能成效与高反应性,还具备故障自我检查与容错复原的能力,检验结果表明,该系统展现出不错的适用度、安全度以及工程意义。
摘要:高岭土是自然界较常见、重要的粘土矿物之一,是生产玻璃纤维的重要原材料,随着玻纤行业对原料的需求量日益增大,高岭土矿的勘探开发变得十分重要,因此,亟需对高岭土矿床及相关找矿远景进行研究。云南省某侏罗系地层中有高岭土矿层出露,该矿床发现时间较新、品位较好,很具有代表性。本文以该矿区内的高岭土为例,通过分析矿床地质特征,研究其矿床控矿因素及找矿标志,确定找矿远景区,以期为同类型高岭土矿的理论研究及勘查找矿提供部分借鉴和参考。
摘要:本文聚焦区域能源治理现代化,指出其核心是通过系统性、协同性、创新性的制度安排与技术应用,优化能源资源配置效率,提升能源系统韧性与可持续性,服务于区域经济社会绿色低碳转型。本文从政策法规与体制机制、创新驱动与数字化智能化赋能、市场机制与多元主体参与、区域协同与重点领域突破四个维度,探讨了区域能源治理现代化的实施路径,强调这是一项涉及多方面的系统工程,需多维度协同发力并结合区域特色重点突破。
摘要:为突破贵州省山区陡坡、断崖地形对天然气长输管道施工的瓶颈制约,本研究提出采用托管施工法与索道施工法解决该技术难题。通过分析贵州喀斯特地貌特征及管道建设痛点——管网互联不足应急能力较弱、生态敏感度高,结合正安至道真、绥阳至正安等工程实践,系统阐述以上两种施工法的操作流程与技术优势。托管施工法通过滑轮组增力牵引预制管段、索道施工法依托钢丝绳系统运输管材,可显著减少作业带宽度、降低植被破坏率 30% 以上,缩短工期 20% 至 35% ,并有效防控坍塌、防腐层损伤等安全风险。以上方法为复杂地形管道高效绿色施工提供了关键技术支撑。
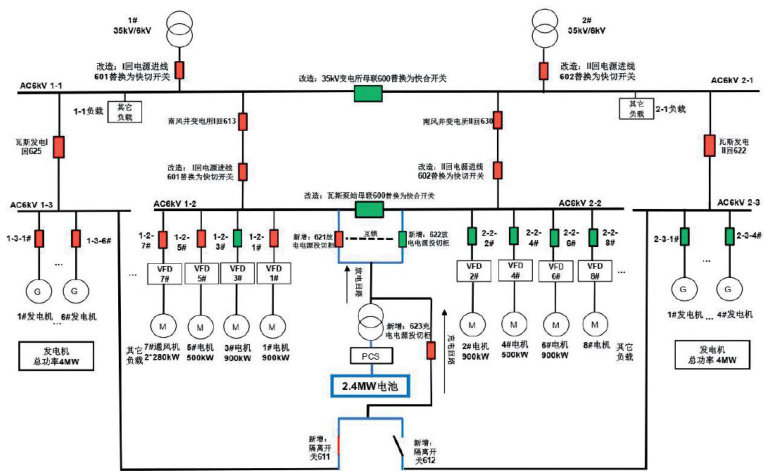
摘要:针对煤矿供电系统中电压暂降、切换延迟等问题,本文提出一种集成储能调控、智能切换与故障隔离的煤矿供电及瓦斯发电智能续航系统。通过构建仿真模型验证了毫秒级快速切换技术与储能补偿策略的有效性,实现电网瞬时故障下,矿井关键负荷持续供电10分钟。研究结果表明,该系统可提升煤矿供电系统的可靠性,为智慧矿山建设提供技术支撑和基础保障。
0摘要:天然气长输管道建设是我国能源建设中的重要组成部分,在保证能源供应上发挥着重要作用但是天然气的管线建设受到区域跨度大、建设时间长并且容易受客观因素限制的影响,其工程管理难度显著增加。为了保证长输天然气管线建设能够稳定开展,需强化项目管理质量和安全控制规则。本文首先概述了天然气长输管道建设的现状、工程管理要点及安全控制核心要素;其次,系统分析了建设中存在的主要问题;最后,提出了相应的工程管理与安全控制优化措施。本研究旨在为提升天然气长输管道建设项目的管理效率与安全保障水平提供理论参考和实践指导。
摘要:企业变电所作为电力供应的关键环节,其电气设备的稳定运行对于企业的正常生产至关重要。本文深入研究了企业变电所电气设备常见故障的诊断方法与处理策略,针对不同故障类型提出相应的处理方法和预防措施,以降低故障发生的概率和影响程度。通过本文的研究,旨在为企业变电所电气设备的故障诊断与处理提供参考,提高企业电力系统的运行管理水平。
摘要:为了解决深部高应力巷道围岩控制难题,本文提出了一种基于地质力学响应的锚杆锚索参数优化方法,以提升复杂条件下巷道支护的稳定性。以某煤矿M3煤层为工程背景,融合悬吊理论、组合梁理论及加固拱理论,通过实测围岩单轴抗压强度与普氏系数,结合普氏自然平衡拱模型进行参数反演与校核,从而形成一套针对性强、可靠性高的支护设计策略。结果表明: ① 揭示顶板冒落拱高与帮部滑移体深度控制机制,确定锚杆最优长度为2000mm、间排距为 800×800mm : ② 建立灰岩厚度-锚索参数映射关系:厚度>2m时采用 Φ 18.9×6300mm 锚索(间排距为 1600×2400mm ),厚度 ≤2m 时采用 Φ 18.9×7300mm 锚索(间排距为 1600×1600mm ),可有效抑制围岩离层。理论-实测-经验协同的优化方法显著提升了支护系统与围岩耦合效能,为深部开采巷道动态支护设计提供普适性范式,兼具安全性与经济性。
摘要:随着分布式电源规模快速扩展,电力系统面临电能质量波动、保护协调复杂及调度效率低等挑战基于2023年国家能源局数据,结合虚拟同步发电(VSG)、微电网能量管理系统(EMS)和分布式自适应保护技术,本文系统分析了新型电力系统下分布式电源并网控制的关键技术与应用。提出构建统一智能调控平台及强化源一一荷一一储柔性协同的优化路径,为提升系统的稳定性与安全性提供技术支持,推动绿色低碳和智能电网建设。
摘要:智能电网技术可以增强供电的可靠性,快速定位与隔离故障,避免因故障问题停电。同时,智能电网技术也能实时监测输电线路、设备的状态信息,为故障预测、优化调度提供决策支持,保障新能源输电顺利进行。为此,本文将探讨智能电网技术在新能源输电中的应用价值,并分析智能电网技术在新能源输电中的应用实践,提出一些建议,希望能发挥智能电网技术的应用效果,为新能源输电及其发展提供助力。
摘要:本文研究风光互补供电的分布式空调系统的运行策略与稳定性问题。基于风光资源时空互补特性设计了混合供电系统的动态协调控制策略,通过优化能源分配降低对传统电网依赖,结合空调负荷时变特性,提出需求响应与储能调节的协同运行方案,平抑可再生能源波动。经过系统数学模型,分析了不同气候条件下的供电可靠性及能效表现。结果表明,所提策略能提高可再生能源渗透率,维持电压频率稳定,减少弃风弃光现象,也为分布式能源系统的稳定性优化提供了新思路。
摘要:本研究针对电气工程中供配电线路设计存在的线路损耗高、电压质量波动与故障重构响应慢等问题,以节能理念为指导,提出并综合应用网络拓扑优化、导体与绝缘材料优选及智能化运行调度与需求响应三大技术,构建一套系统化的低能耗供配电线路设计方法。通过在开放配电系统仿真器(OpenDSS)平台上与传统放射式拓扑、常规材料及无智能调度的设计方法进行对比分析,结果表明,节能理念设计方法在有功与无功损耗、功率因数、峰谷负荷差、电压偏差及故障切换性能等方面均展现出显著优势验证了其在电气工程供配电线路设计中的应用价值[1]。
摘要:前置泵作为锅炉给水系统的核心设备,其可靠性直接影响机组效率与安全性。本文聚焦电厂高温高压工况,从水力设计、材料选型、运行优化及智能维护等角度系统阐述前置泵的技术要点,结合典型案例提出全生命周期管理方案,为电厂节能降耗与安全运行提供参考。
mmm mmm摘要:光伏跟踪系统在提升光伏发电效率方面发挥着关键作用,机械传动装置则是其中的重要支撑环节。通过优化结构设计与关键部件配置,构建一种具备双轴协同驱动、角度反馈控制与高传动效率的高精度机械传动装置。装置采用高强度斜齿轮、密封式轴承及高分辨率编码器,结合有限元分析方法实现强度与轻量化的平衡。性能测试结果表明,该装置在响应速度、跟踪精度和长期稳定性方面表现优异,具备较强的环境适应能力与工程适配性。实际应用显示,该装置可显著提升光伏系统发电效率,具有广泛的推广价值。
摘要:面对分布式接入与非技术损耗交织的难题,本文从“感知一边缘一云端”三层视角重构配电网用电检查体系,梳理设备故障、非技术损耗及工况偏离三类异常逻辑,并提出链式闭环作业流程以压缩现场时耗。与此同时,引入“场景一功能一成本一风险”四域决策网,对新型智能计量装置进行生命周期选型,形成可弹性落点的参数区间。通过构建秒级差分数据交互机制和贝叶斯联合评估模型,实现检查端与计量端的实时互证,支持预测性维护。研究结果表明,该方法能在保证计量安全的前提下显著提升异常发现精度与运检协同效率,为配电网精益治理提供新思路。
mmmm摘要:巷道掘进与支护是煤矿安全高效开采的生命线,其技术水平直接关系矿井生产能力与职工生命安全。本文从围岩强度、地质环境、地应力分布、支护工艺适配性等方面系统剖析了巷道掘进支护的主要影响因素,在此基础上,总结了机械化掘进、掘锚一体化、动态监测调控等掘进支护关键技术的应用要点,并就锚杆支护精细化施工、锚索系统优化设计、注浆加固工艺改进等方面进行了深入探讨。以期通过掘进支护理论创新与工程实践,不断提升煤矿巷道施工的智能化、信息化水平,为构建本质安全型矿井提供技术支撑,推动煤炭工业高质量发展。
摘要:输油气站场设备密集、工艺复杂,微小泄漏与设备早期故障的精准快速检测是保障安全运行的核心。本文聚焦国产声学成像仪(防爆版DP-310),探讨其在输油气站的创新应用价值。该设备基于高精度麦克风阵列与先进波束形成算法,实现声源可视化定位,突破性地解决了介质外漏、阀门内漏、动转设备异常及电气设备放电等隐患的非接触、远距离、可视化检测难题。
m摘要:近几年,我国电厂逐渐实现自动化运行,在热工检修方面也开始采用自动化技术。为进一步提升自动化检修的效率与精度,可以在热工自动化检修中运用故障树分析法。本文介绍了电厂热工自动化运行中常见的故障问题,详细说明了故障树分析方法的应用流程,包括模型建设和指标确定两个方面,结合实际提出了故障树分析法的应用实践对策。
/摘要:新能源的大规模接入让电网调节需求持续增加,储能技术作为关键后盾,基于高效、响应迅速适应能力强等优点大量投用于大型储能电站,本文对磷酸铁锂、钠离子加上液流电池三种主流技术方案作分析,就投资成本、系统效率、使用时长、安全稳定及适用程度等维度展开综合对比,模块化和集成化设计对建设和运维效率起到有效提升作用,选择好储能技术方案能提升项目经济价值与运行安全保障,推动新能源消纳,实现电力系统绿色升级。
/摘要:本文聚焦煤层气井固井中低密度水泥浆的应用。鉴于煤层气井具有低压、低渗以及煤储层胶结性差等特性,固井作业面临诸多挑战。低密度水泥浆因具有降低液柱压力、减少对储层伤害等优势,在煤层气井固井中受到广泛关注。文章详细探讨了低密度水泥浆在煤层气井固井中的应用路径,包括前期准备、方案设计、施工实施、质量评估等环节,分析其作用机制,旨为提高煤层气井固井质量提供理论与实践参考。
Wm //摘要:在电力系统中,双重化配置的保护装置由于动作原理和定值设置的差异,在故障电流处于临界状态时,可能会出现一套保护装置动作而另一套未动作的情况。本文通过分析新投产的光伏电站进行送电调试时,500千伏线路充电试验过程中线路保护A套PCS-931与B套CSC-103A-G的动作行为,结合故障录波数据和保护装置动作逻辑,发现PCS-931的差动定值较低且无延时,而CSC-103A-G的高定值差动门槛较高,且零序差动和低定值差动均带有延时,导致在此次A相高阻接地故障中两套保护装置动作不一致,其分析为同类故障分析及保护装置的定值优化提供参考。
摘要:为提高煤矿水文监测的实时性以及智能化程度,本文针对现有系统运行过程中所存在问题,构建“边端协同一智能预警一联动处置”的升级路线,借助系统优化并拓展其功能,达成高监测精度、快预警反应以及应急响应这三方面的全面升级。结果显示,该方案有较高的应用价值以及推广潜力
1摘要:随着全球能源结构转型,光伏发电作为推动绿色、低碳发展的重要力量正快速发展,但光伏电站建设仍面临技术复杂、投资大等挑战。本文系统研究了光伏电站绿色施工方法,包括碳排放评估、低碳技术实践、管理体系建设及效果评价。研究表明,用绿色施工方法能提高建设效率,降低投资风险实现环境和经济效益双赢。建议在政策、技术和管理方面加大力度,推动光伏电站低碳建设方法广泛应用和优化。
摘要:在“双碳”战略目标以及电网新型技术迅速发展的形势下,火电厂冷端系统面临着节能降碳和智能调控的挑战。本文对冷端系统的运行现状、关键问题以及节能潜力进行研究,通过智能感知、多维优化和系统联动的调控机制,构建了将能效、碳效与响应性整合在一起的协同指标体系,并借助典型工程案例进行验证。研究显示,融合电网新技术的火电厂冷端系统智能调控机制可有效降低单位能耗以及碳排放强度。
Wmmmm mm摘要:在“双碳”目标推动下,风电、光伏等新能源装机比重持续上升,但其出力波动大、惯量低等特性对电网静态稳定性造成挑战。本文以山东某区域电网为例,基于近三年实测数据,分析了高比例新能源接入对节点电压稳定性、潮流分布及无功支撑的影响,揭示了典型稳定性风险。针对性提出构建区域虚拟电厂、部署同步调相机和优化无功补偿等提升策略,为保障高新能源渗透下电网安全运行提供技术支持。
/摘要:在全球能源结构向清洁化、低碳化转型的进程中,1000MW级火电与光伏的储能系统联合运行模式逐渐成为平衡能源安全与生态保护的重要途径。本文围绕该模式下的电网协同技术展开研究,探讨协同过程中的市场机制、技术整合与成本效益等方面的问题,并提出相应的技术路径与优化策略,旨在为推动大型能源基地多能互补、提升电网运行韧性提供理论与实践参考。
摘要:本文深入剖析煤矿倾斜煤层开采中的顶板管理现状与挑战,提出创新技术改进路径。通过现有顶板支护技术,探索新型支护材料应用,结合数据驱动的风险预测监控手段,能有效提升倾斜煤层开采的安全性与经济性,为煤矿可持续发展提供重要支撑。
W摘要:火电机组作为我国基础电源构成的重要组成部分,其运行稳定性与控制系统的测量精度直接相关。关键参数测量仪表在现场复杂电磁环境下频繁遭受外部干扰,导致信号失真、数据漂移及控制失效等问题日趋严峻。本文提出构建具有可操作性的优化路径,包括面向干扰特性的传感器本体改构设计、信号链路差异化隔离机制构建、多级接地与动态等电位控制系统重构,为火电厂测控系统可靠性提升提供设计参考。
摘要:本文聚焦石化企业的电网实际运行情况,深入分析晃电技术的现状,系统阐述快切技术升级、低压电动机保护优化、变频系统主动防御的技术应用,为石化企业解决晃电问题提供切实可行的方案。
摘要:在“双碳”目标的大背景下,火电机组的运行能效优化与碳排放协同控制至关重要。本文深入剖析了当前火电机组运行与碳排放协同控制技术现状,探讨其中存在的困境,如设备老化、技术集成度低等问题。同时,从燃烧优化、设备升级、智能管控等方面提出了协同控制技术路径,为提高火电机组能源利用效率、降低碳排放提供理论参考与实践指导,助力火电行业向绿色低碳方向发展。
摘要:在压水堆核电站调试及大修期间,数字化棒控棒位系统与控制棒驱动机构相连的电缆至少经过一次拆除和重新安装。在核电站机组上行阶段,需要提插所有控制棒来进行控制棒寻址,以验证两者连接正常。该操作方式对堆芯状态会造成影响,且耗时过长,存在人为操作失误的风险,不利于机组的控制。本文基于棒位探测器测量电压受控制棒驱动机构提升线圈大电流影响显著的测量特性,提出一种无需真实提棒的控制棒寻址方法,避免真实动棒引起的堆芯波动及人为操作失误的风险。
m摘要:面对可再生能源迅速发展所带来的电网调峰压力,传统火电机组迫切需要提高灵活性运行能力。本文以某火电厂的9号机组作为研究对象,全面深入分析其低压缸微出力改造的技术途径及实施效果结果显示,改造后的机组在负荷降低到130MW以下时依然可以稳定供热,达到热电解耦和深度调峰的目标,提高了能源利用效率,为火电机组的绿色转型提供了实践方法和理论依据。
摘要:煤炭工程的“一通三防”系统在开采中面临着一定的挑战。本文提出通风优化方案(能耗降13.7% )、瓦斯治理技术(抽采率 85.3% )、防尘系统(粉尘小于 2.3mg/m3 )和防火技术(预警提前3.5小时)的应用方案。在应用后,煤矿的安全生产周期延长至215天、经济效益提升2180万元,为煤矿开采提供技术支撑。
mm mmm摘要:减污降碳协同治理体系对加强生态环境管理和保护具有重要作用。本文通过分析减污降碳协同治理纳入生态环境管理体系架构及意义,提出减污降碳协同治理纳入生态环境管理体系的措施与实践策略,旨在进一步控制污染物、温室气体的排放,积极促进产业升级,有效推动绿色低碳发展。
wmm摘要:火电厂作为能源消耗和碳排放的重要组成部分,其运行效率和节能措施同样受到广泛关注。锅炉作为火电厂的核心设备,其运行状态的优化和节能策略的实施,对于提高火电厂的整体能效和减少环境污染具有重要意义。
摘要:本文聚焦自动化技术在电力工程中的各应用环节,特别是电力系统装备方面的实际应用进行探讨。结合具体案例与数据展开分析,通过公式推导阐释其原理及优势,为电力工程领域的技术发展与实际应用,提供有价值的参考依据。
摘要:煤矿开采中存在技术装备滞后、管理机制缺失、地质条件约束等问题,需要实现节能技术和能源管控的双轨协同。本文通过分析煤矿开采中全流程能耗特征,构建三级责任体系与智能监测平台,优化能耗。对煤矿重点集成装备变频、永磁直驱技术与余热势能回收系统,以数字孪生平台为依托,形成闭环管理的模式。实践表明,该模式可促进煤矿能源结构的绿色节能转型
摘要:在能源结构转型的驱动下,煤电机组正从主体电源向调节性电源转型。为提升火电厂在辅助服务市场的收益,熔盐储热技术凭借高安全、低成本、长寿命等优势,成为解决煤电机组灵活性不足、热电耦合问题的关键技术。本文结合某350MW煤电机组熔盐储能项目的设计,阐述了熔盐储热系统的核心技术方案,包括储热介质选择、系统配置、耦合集成技术及安全供汽策略,并通过案例分析其经济性与应用成效,为煤电机组灵活性改造提供参考。
摘要:随着全球对清洁能源的需求不断增长,新能源在电力系统中的接入比例日益提高。本文聚焦新能源接入背景下,供电企业在电力市场中的协同运营策略。分析了新能源接入后,对供电企业运营带来的挑战,从多个维度探讨了协同运营的策略,包括与用户需求的互动协同、市场交易机制的协同、技术协同等。通过实施这些协同运营策略,供电企业能够更好地适应新能源接入带来的变化,提升电力系统的稳定性、可靠性和经济性,实现可持续发展的目标。
摘要:本文以热网回热和补热为核心的多热源集中供暖方式,首先对其工作原理和优点进行了详细论述随后对多源集中供暖方式的不足进行深入剖析,最后对多源集中供暖方式的构建进行探讨,为多源集中供暖方式的优化和推广应用提供一定的理论依据。该系统在节约能源、提高供暖效率的同时,也存在着水力条件复杂、负荷计算难度大的缺点,需进行合理的计划和科学的设计,才能有效地克服这一缺点,促进多热源供暖系统的推广。
/摘要:为实现用户侧储能系统全寿命周期净收益最大化,本文提出兼顾峰谷电价套利、需量管理和需求响应的优化配置方法。构建基于分时电价与两部制电价的成本削减模型,结合储能充放电特性及约束建立优化模型,引入层次分析法评估方案。算例表明,综合收益模式比单一套利模式的经济性有显著提升,缩短投资回收期并提高回报率,为复杂电力市场中的储能配置提供参考。