摘要:聚焦双挂汽车列车的发展现状与促进策略,旨在为解决我国交通运输领域效率、成本、环保等问题提供思路。阐述了研究背景与意义,分析了国内外研究现状,指出双挂汽车列车在提升运输效率、降低成本、节能减排等方面的显著优势。梳理了全球及中国双挂汽车列车的发展历程与现状:全球历经从萌芽到成熟的过程,欧美澳等地区应用广泛且技术成熟,我国起步较晚但近年在技术研发和试点运营上取得进展。剖析了我国双挂汽车列车发展面临的法规标准限制、技术难题、道路基础设施适应性不足及驾驶员技能与安全意识欠缺等挑战。提出了针对性促进策略,包括优化运行线路、强化组织管理、提供鼓励保障措施、建立多方合作机制、持续跟踪监测、注重技术标准与政策研究及强化宣传引导。研究表明,双挂汽车列车对我国物流行业转型升级意义重大,随着相关问题解决和策略实施,有望得到更广泛应用。
摘要:立足“双碳”目标与商用车低碳转型需求,系统界定专用汽车碳资产的内涵与分类,梳理核算方法学进展及企业、区域实践案例,剖析环卫、物流、工程等细分领域碳资产的核心特征与开发瓶颈。研究表明,专用汽车在使用环节减排潜力显著,如交通领域碳排放比重突出,但面临方法学适配不足、数据监测薄弱等问题。未来需通过技术创新如区块链存证、场景拓展如碳普惠衔接及生态构建“车企-物流-碳市场”协同推动规模化开发,相关研究结果可为专用汽车产业绿色升级提供支撑。
摘要:针对混合动力汽车在不同模式下的换挡规律展开研究。随着用户需求的提高,对影响整车动力性、经济性和驾驶平顺性的传动系统核心部件变速器的要求也越来越高。在满足驾驶员所需动力的同时尽可能提高效率、降低能耗,通过给混动专用变速箱控制器制定一套合理的智能换挡策略,来实现混动汽车在各个模式下可以实时、安全、高效的自动换挡,对整车性能的提升有着重要意义。以3DHT为例,通过对电机和发动机效率的研究,对三参数换挡线建模并分析换挡规律,制定一套兼顾经济性和动力性的智能换挡线,为后续混动专用变速箱换挡线的研究提供重要理论依据。
摘要:介绍了一款基于Python开发的汽车制动系统参数计算应用程序。该程序采用Pyside6与PyQt6框架构建,集成了直观的UI界面,在功能方面,程序支持在新车型研发阶段,依据用户反馈及上一代车型参数进行制动系统参数调整,实现关键参数的精确计算及制动力分配曲线等图形的可视化展示,从而直观评估制动性能,并支持通过Excel实现数据的高效导人与导出,实现多种方式计算的对接,同时可联动Word自动生成固定格式的设计报告或招标文件。
摘要:液罐车行业的迅速发展对其核心零部件的制造效率提出了更高的要求,防波板作为液罐车内部的关键构件,其制造效率直接影响液罐车制造周期与成本。水胀成型以其表面质量好、精度高、模具成本低等优势成为防波板制造的主流工艺,但其效率瓶颈日益凸显。深入剖析了防波板水胀成型工艺效率的影响因素,最终锁定注水充胀及泄压排水过程为作业流程效率瓶颈点,通过数值计算及试验验证找出了提升效率的有效路径。
摘要:针对载重超过80t的非公路宽体矿用自卸车液压系统存在的能量浪费、油温升高、爆管风险及举升效率低等问题,提出了一种基于合流阀与优先阀的液压系统优化方案。通过将转向系统与举升系统的供油合流,并引入溢流保护机制,实现了系统振动减小、转向油路保护、防爆性能提升及节能高效的目标。试验结果表明,改进后的系统在举升压力不超过 20MPa 时,双泵合流举升速度显著提高,能耗降低 15% 以上,同时通过气控分配阀的单向阀设计有效避免了爆管风险。本研究为重型矿用车辆液压系统的设计提供了实践参考。
摘要:针对旅客在高原地区出行时面临海拔高、距离远的双重挑战,设计了一种新型高原乘用型载人增压车。根据车辆底盘设计车辆商务风格的外观和内饰,并满足车厢4人乘坐需求,按照外观尺寸设计可承压 30kPa 的高密封高承压铝合金车厢,研发车厢增压设备系统和增压控制系统,通过面板控制车厢加泄压和换气需求。高原试验结果表明:车辆增压系统对油耗的影响较小,增压设备满足车载能耗要求;车辆在海拔超过 5000m 的道路上可自动调整加泄压,使载人增压车的车厢等效海拔维持在 3000m 以下,创造舒适宜居旅行空间。
摘要:为了提高液罐车在转弯或换道时的侧倾稳定性,建立了基于 TruckSim与 Simulink 的液罐车联合仿真模型,分别运用准静态评价指标和动态评价指标分析不同截面液罐车在不同充液比下的侧倾稳定性。仿真结果表明圆形液罐的质心较高,椭圆液罐的液体晃动最厉害,导致运载它们的液罐车侧倾角、侧倾角速度较大,侧翻阈值比较低。由于其较低的质心位置及较窄的液罐上部宽度,优化液罐相较于其他液罐,可以在 50%-90% 充液比范围内减小液体的晃动,从而提高液罐车的侧倾稳定性。
摘要:针对某型号无泄漏压缩垃圾车提升机构在实际使用中存在支座断裂、结构笨重及研发周期长等问题,建立其三维有限元模型,并利用ANSYS 对提升机构进行静力与模态分析,以识别应力集中与薄弱部位。基于仿真结果,提出在支座尾部增设三角加强筋并对支座与摆臂实施合理开孔的优化措施,优化后机构质量减轻了 6.5% ,最大应力降低了 17.3% ,最大变形降低了 10.5% ,且前三级模态频率均有所提高。该优化方案已在车辆上试验应用,效果良好并具推广价值。
摘要:液压尾板是货车自带的一种特种装备,在装卸作业中存在盲区大、误操作等小概率损货伤人的安全挑战。基于此,提出基于AI视觉的液压尾板近域人群防护快反系统。该快速反应系统创新集成YOLO目标检测算法与RS485总线安全联锁机制,采用危险保持策略(1.5s)与低时延通信优化技术。系统通过双路视频处理( RGB+ IR)实现全天候检测,采用CRC16-MODBUS协议确保通信可靠性。结果表明,系统端到端时延P50/P95显著降低,紧急制动距离缩短,误停、漏停率控制在可接受范围,为液压尾板的主动安全防护提供工程化解决方案。
摘要:智能网联汽车的快速发展对能量管理系统提出高精度、低功耗和高响应性的需求,其中嵌入式能量管理模块是其核心部件,其结构设计影响整车的能量使用效率和续航能力。针对传统模块功耗大,功能集成度低,动态响应慢的缺点,对其进行优化设计。首先分析智能网联汽车在多种场景下的能量需求特点,提出“硬件模块 + 算法自适应”的优化框架。从电源管理单元(PMU)拓扑结构、MCU运算能力分配、散热结构布局三个方面开展硬件优化研究,旨在为EV能量管理模块的工程化应用提供技术借鉴,对提高整车续航能力和保证能源安全具有重要意义。
摘要:混合动力汽车凭借其出色的燃油经济性、动力性与环保性能,成为汽车工业发展的重要方向。为了解决高原地区特殊的自然环境如低气压、低温、低氧等对混合动力汽车的能量管理控制策略的影响,聚焦高原环境下混合动力轻型汽车的能量管理中相关的空调性能影响进行测试研究,通过平原与高原空调性能测试结果比对,深入分析高原环境对汽车空调性能的具体影响,发现其主要表现在车内温度稳定性相对差、车辆行驶时压缩机高压偏高、空调吸/排气温度影响规律明显等。研究表明,高原环境对轻型混合动力汽车空调性能具有一定影响。
摘要:针对电动汽车动力锂离子电池在低温环境下的性能衰减严重影响其充放电性能的问题,设计开发了一种新型、高效的碳纳米管锂电池模组低温加热膜。在低温环境下运用碳纳米管加热膜和PTC加热膜对磷酸铁锂电池模组进行加热效果的对比试验,结果表明:碳纳米管加热膜具有良好的温度均匀性、热稳定性及耐久性;相较于PTC加热膜,碳纳米管加热膜具有更好的加热温升效果和更加轻便灵活的优点。
摘要:影响国六柴油车尾气排放污染物的部件主要有 NOX 上游温度传感器和SCR上游温度传感器、EGR阀、尿素泵、DPF等。它们专门用来处理排放出来的污染物,通过三元催化器的处理后,一氧化碳会被氧化成二氧化碳和水,另外的氮氧化合物被转化为氮气和氧气。
摘要:为解决GDI发动机压电式喷油器积碳易导致喷雾形态畸变、燃油雾化质量下降,进而引发发动机动力衰减与排放超标的技术难题,首先从模型假设与边界条件设定、积碳生成动力学方程推导两个方面构建了GDI发动机压电式喷油器积碳生成动力学模型,继而从设备与工艺、清洗效果评价两个方面设计了多脉冲清洗方案,以期为GDI发动机喷油器积碳防控提供理论支撑,助力提升发动机动力性能与排放达标率。
摘要:针对矿用宽体车推力杆在重载工况下出现的疲劳裂纹、塑性变形及断裂失效等问题,开展材料选择与制造工艺系统优化研究,通过对比分析多种候选材料的力学性能,筛选出适用的低合金高强钢体系。采用正交实验法优化合金元素配比,系统研究淬火温度、冷却速度及回火温度等热处理参数对微观组织演变的影响规律,并基于金相分析与力学性能测试,建立工艺参数-组织-性能关联模型。优化后推力杆抗拉强度、屈服强度及冲击韧性显著提升,疲劳寿命大幅延长且满足矿山重载运输要求,为矿用车辆关键承载件设计制造提供技术支撑。
摘要:为提升车用动力电池在复杂工况下的运行安全性与维护效率,围绕电池组运行中常见的不一致性问题展开深入分析,构建融合多源数据的故障诊断模型,采用机器学习算法识别SOC、电压与温度等参数偏差特征,并设计基于时间序列的预测框架对不一致性退化趋势进行建模。选取典型专用车辆运行工况进行实验验证,结果表明所提方法在诊断准确率和预测稳定性方面具有明显优势,可为专用汽车电池系统的健康管理与寿命延长提供理论支持与工程指导。
摘要:随着工业4.0时代的到来,智能化技术为商用车总装工艺带来了革命性变革,通过引入数字孪生与机器视觉及人工智能算法等先进技术,商用车总装线实现了从传统人工操作向智能协同作业的转型升级。智能化工艺优化有效提升了装配精度和生产效率与质量稳定性,降低了人为失误率并为柔性化生产奠定了坚实基础。实践表明,智能化技术的深度应用能够显著改善商用车总装的工艺水平,推动制造模式向数字化与网络化及智能化方向发展,为商用车产业高质量发展提供了重要技术支撑。
摘要:交通运输行业是能源消耗和碳排放的重点领域,推动新能源汽车在该行业的广泛应用成为实现绿色低碳转型的关键路径。以提高行业运行效率和降低运行成本为目标,构建适用于交通运输场景的技术评估与经济测算模型,分析纯电动及换电重卡在不同运输场景中的表现。结果显示,新能源汽车在公交与城际客运等领域具备明显的替代潜力,研究结论为新能源汽车在交通运输行业的合理布局与政策制定提供理论支撑与实践依据。
摘要:以新能源汽车经销商为研究对象,通过文献研究、案例分析与数据统计法,梳理O2O融合营销的理论基础与行业实践现状,剖析经销商在流量增长中面临的线上线下整合不足、消费者体验割裂等问题,最终从线上渠道优化、线下场景创新、全链路数据融合三个维度,提出可落地的流量增长路径。研究表明,通过多平台内容运营、沉浸式线下体验、数据驱动的精准决策,能有效提升经销商020营销的流量获取与转化效率。
摘要:《专用汽车结构与设计》作为车辆工程专业的核心课程,在人才培养中具有非常重要的作用。随着教育向数字化方向转型,该课程的课堂教学改革势在必行。当前,该课程存在教学内容滞后、教学方法单一、实践教学条件不完善、课程评价不全面等问题。改进该课程的教学路径是:更新教学内容,适应行业发展现状;建立数字教材,提供多样化的学习方式;改进教学方法,培养学生学习兴趣;加强实践环节,提高学生实践创新能力;完善评价体系,促进学生全面发展;加强师资队伍建设,提高教师的数字化水平。
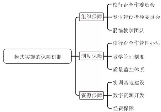
摘要:以新能源汽车技术专业人才培养模式为研究对象,针对当前职业教育中产教融合深度不足、校企协同机制不畅等痛点,创新提出了“校行企共育,理虚实结合”的人才培养模式。通过引入行业协会作为关键纽带,构建“学校一行业一企业”三元协同育人机制,并融合理论教学、虚拟仿真、实践操作三位一体的理虚实教学模式,实现人才培养与产业需求的精准匹配。实证研究表明,该模式显著提升了学生的技术应用能力和岗位适应能力,有效解决了传统人才培养模式中理论与实践脱节、教学内容滞后于产业技术发展等问题。
摘要:在汽车产业“电动化、智能化、网联化”转型驱动下,职业院校汽车专业人才培养需向“复合型技术技能人才”升级。当前单一汽车专业团队因专业壁垒、协同不足、资源分散等问题,难以匹配汽车行业复合型岗位需求。本文聚焦职业院校汽车团队跨专业建设的核心矛盾,剖析组织架构、课程体系、师资团队、实践资源四大维度的现存问题,从优化组织架构、重构课程体系、强化师资建设、搭建实践平台、引入校企评价标准五方面提出系统性路径,为培养适配产业需求技术技能人才提供参考。